淺析電力系統中性點接地方式
接地,一個耳熟能詳的詞語,雖然很普通,可其中蘊含豐富的知識。中性點接地,生活中無處不在,但伸出手來,卻仿佛感受不到,知其然更需知其所以然。今天讓我們一起來探尋電力系統中性點接地的秘密。
電力系統中性點是指三相繞組作星形連接的變壓器和發電機的中性點。
三相交流電力系統中性點與大地之間的電氣連接方式,稱為電網中性點接地方式。
中性點接地方式涉及電網的安全可靠性、經濟性;同時直接影響系統設備絕緣水平的選擇,過電壓水平及繼電保護方式,通訊干擾等。
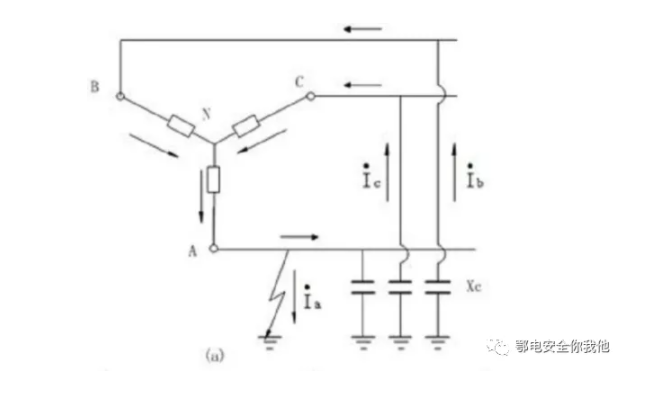
我國電力系統廣泛采用的中性點接地方式主要有中性點不接地、中性點經消弧線圈接地及中性點直接接地三種。
當中性點不接地系統發生單相接地故障時,故障相電壓為零。非故障相相電壓上升為線電壓,為原來的 1.732 倍。但線電壓不變,對電力用戶沒有影響,系統還可以繼續供電,一般可允許繼續運行兩個小時,此期間應發出信號,由工作人員盡快查清原因并解除故障,使系統正常運行。

故當線路不長、電壓不高時,接地電流較小,電弧一般能自動熄滅,特別是35kV及以下的系統中,絕緣方面的投資增加不多,而供電可靠性較高的優點突出,所以中性點宜采用不接地的運行方式。
當電壓高、線路長時,接地電流較大。可能產生穩定電弧或間歇性電弧,而且電壓等級較高時,整個系統絕緣方面的投資大為增加,上述優點便不存在了。
單相接地時,當接地電流大于 10A 而小于 30A 時,有可能產生不穩定的間歇性電弧,隨著間歇性電弧的產生將引起幅值較高的弧光接地過電壓。該方式就是在中性點和大地之間接入一個電感消弧線圈,在系統發生單相接地故障時,利用消弧線圈的電感電流補償線路接地的電容電流,使流過接地點的電流減小到能自行熄滅的范圍。

中性點經消弧線圈接地,保留了中性點不接地方式的全部優點。由于消弧線圈的電感電流補償了電網接地電容電流,使得接地點殘流減少到 5A 及以下,降低了故障相接地電弧恢復電壓的上升速度,以致電弧能夠自行熄滅,從而提高供電可靠性。
對于高壓系統,如 110kV及以上的供電系統,電壓高,考慮成本的條件下,設備絕緣不會設計得很大。如果中性點不接地,當單相接地時,未接地的兩相就要能夠承受1.732倍的過電壓,瓷絕緣子體積就要增大近一倍,原來1米長的絕緣子就要增加到1.732米以上,不但制造起來很難,安裝也是問題,會使成本大大增加;另外110kV及以上系統由于電壓高,桿塔的高度同樣也高,出現單相接地的概率較小,即使出現了接地跳閘,也不會影響多少供電可靠性,因而從投資的經濟性考慮,在 110kV及以上供電系統,我們多采用中性點直接接地。

在低壓 380/220V 系統中,有許多單相用電設備,如果中性點不接地運行,則發生單相接地后,有可能未接地相電壓升高,會因過電壓燒毀家用電器,從安全性考慮,我們必須采用中性點直接接地系統,將中性點的對地電位固定為零,這樣也可以很容易地取得相電壓。
適于3~60kV系統中使用
優點:這種系統發生單相接地時,三相用電設備能正常工作,允許暫時繼續運行兩小時,因此可靠性高。
缺點:這種系統發生單相接地時,其它兩條完好相對地電壓升到線電壓,因此絕緣要求高,增加絕緣費用。
適于3~60kV系統,可避免電弧過電壓的產生
優點:除有中性點不接地系統的優點外,還可以減少接地電流;
缺點:類似中性點不接地系統。
適于110kV及以上或380V以下低壓系統
優點:發生單相接地時,其它兩完好相對地電壓不升高,因此可降低絕緣費用,保證安全。
缺點:發生單相接地短路時,短路電流大,要迅速切除故障部分,降低了供電可靠性。
來源:鄂電安全你我他
